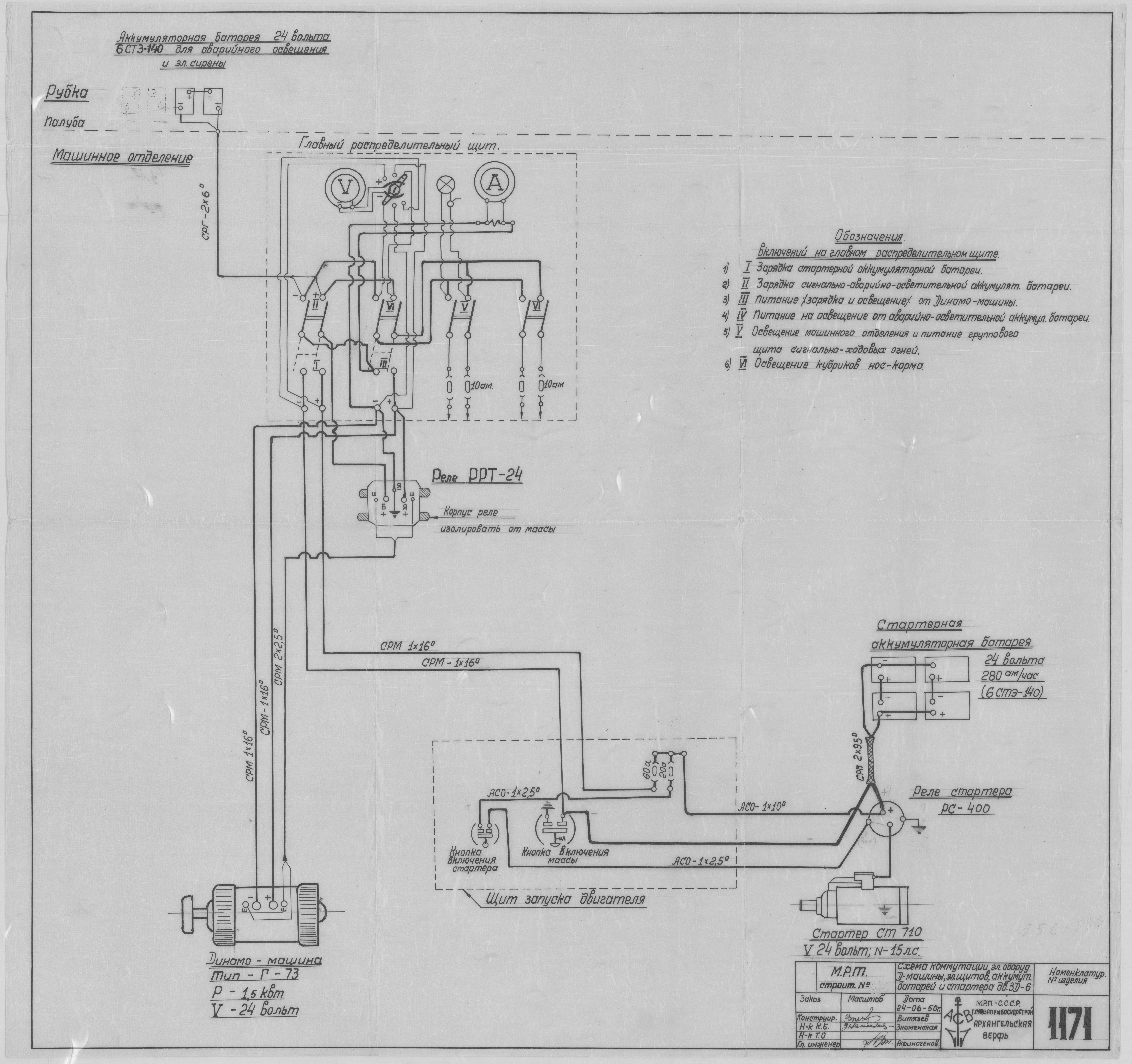
1171_МРТ_СхемаКоммутацииЭлектрооборудования_1950.pdf

1171_МРТ_СхемаКоммутацииЭлектрооборудования_1950.pdf

Год

1950

Тэги

М Р Т Схема Коммутации Электрооборудования